KiCad文件
全屏
内容介绍
内容介绍
2025 Make Blocks阶段2 - 用LM393实现光敏电阻控制数字输出
任务介绍
*题目要求:*光敏电阻控制数字输出(光线阈值触发)
- 输入:光敏电阻
- 输出:数字信号
- 阈值调节:电位器可调
设计方案
要实现数字信号和电位器可调,本次就通过LM393,通过运放比较,根据光敏电阻传来的电压输出数字信号,再通过可调电阻实现我们的阈值的调节。
原理图和PCB模块介绍
通过设计的原理图可以知道,我们通过可调电阻来调节光敏电阻的比较值,从而输出信号。

PCB则通过3Pine组成,有LED作为提示灯,根据阈值来影响我们LED的亮灭。

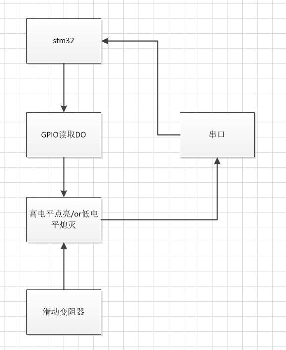
程序设计流程图

焊接调试
在得捷购买的LM393到了,这次的设计比较简单就直接进行焊接。

调试程序
数字信号则需要配置GPIO输入,来读取传输的信号是高电平还是低电平。
选择GPIO0读取信号

配置串口打印是否到达阈值

程序实现
GPIO_PinState state = HAL_GPIO_ReadPin(GPIOA, GPIO_PIN_0); // 读取PA0状态
if (state == GPIO_PIN_RESET) { // 低电平(如检测到火焰)
// 执行动作(如点亮LED)
printf("light\r\n");
} else { // 高电平(正常状态)
printf("no light\r\n");
}
HAL_Delay(50); // 防抖延时(单位:ms)
效果演示

根据阈值显示light or nolight
亮度高则点亮

亮度低则熄灭

也可以通过滑动变阻器也来调节阈值。
附件下载
光控开关.kicad_pcb
光控开关.kicad_sch
LM393.zip
团队介绍
个人
评论
0 / 100
查看更多
猜你喜欢
2025 Make Blocks阶段1 - 光敏电阻控制数字输出这是一款光强检测模块,光敏电阻作为输入端,输出信号为数字信号。当光强较高时输出高电平,光强较弱时输出低电平。高低电平光强阈值可以通过电位器进行调整。
StreakingJerry
189
2025 Make Blocks阶段1 - 基于LM393光敏电阻控制数字输出该项目使用了LM393,实现了光敏电阻控制数字输出的设计,它的主要功能为:LM393光敏电阻控制数字输出。
冲向天空的猪
193
2025 Make Blocks阶段1 -光敏电阻控制数字输出该项目使用了LM393,实现了光敏电阻控制数字输出的设计,它的主要功能为:当光线达到一定阈值及输出高电平。
Hotmilk
310