一、项目介绍
本次项目利用小脚丫 FPGA STEP BaseBoard V4.0 套件,设计一个交通灯控制系统,模拟常见的十字路口交通信号灯切换逻辑,并为学习数字电路设计与 FPGA 开发提供实践机会。
通过该项目,不仅加深了对数字逻辑电路知识的理解,如时序电路、状态机等,还掌握了 FPGA 硬件开发平台的基本使用方法,提升了从理论到实际工程应用的转化能力,为今后从事相关领域的研究与开发奠定基础。
二、硬件介绍
小脚丫 FPGA STEP BaseBoard V4.0 套件作为核心硬件平台,具备丰富的资源。它搭载了高性能的 FPGA 芯片,拥有足够的逻辑单元来实现复杂的数字逻辑功能,能够快速处理交通灯控制系统中的各种状态转换与信号计时需求。
板载多个可编程输入输出引脚,方便连接外部设备,如用于显示交通灯状态的 LED 灯。这些 LED 灯通过不同颜色(红、黄、绿)直观地呈现交通信号灯的状态,让我们可以实时观察系统运行效果。此外,套件还配备了时钟源,为系统提供稳定的时钟信号,确保各个模块按照精确的时序协同工作。
同时配备环境光、红外距离传感器RPR-0521RS,使用IIC进行通讯,可以实现环境光的监测,利用红外进行距离测量。
STEP-MXO2-LPC开发板:

BaseBoard V4.0扩展版:
三、项目设计思路介绍

在本次基于小脚丫 FPGA STEP BaseBoard V4.0 套件的设计中,整体架构涵盖两大关键部分。
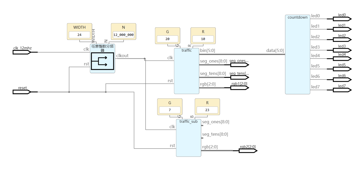
第一部分为交通灯核心管控部分,利用板载时钟源,经精心设计的分频器精准分频得到稳定的 1Hz 时钟信号,将其作为交通灯控制系统精准计时的基石。此系统集成倒计时逻辑以及红绿灯状态的智能调控功能,借助数码管和LED动态呈现倒计时进程,以 RGB LED 灯鲜明展示红绿灯实时状态,确保交通模拟的直观与准确。
第二部分是环境感知反馈部分,由环境光监测与红外距离传感器协同作业,依托专业驱动模块,依据环境光亮度差异驱动不同数量的 LED 亮起,实现光强可视化;同时,当检测到物体进入设定的红外距离阈值后,迅速触发蜂鸣器发出警报,提升系统的环境交互性与安全性。
四、软件流程图和关键代码介绍

webide项目地址:https://www.stepfpga.com/project/16704/gui?type=top
1. 交通灯控制系统
always @(posedge clk or negedge rst) begin
if (!rst) begin // Reset重置
mode = 2'b00;
counter = G;
end else begin
case(mode) // 绿、黄、红灯三个状态
2'b00: begin
if (counter == 1) begin
mode <= 2'b01;
counter <= Y;
end else begin
counter <= counter - 1;
end
end
2'b01: begin
if (counter == 1) begin
mode <= 2'b10;
counter <= R;
end else begin
counter <= counter - 1;
end
end
2'b10: begin
if (counter == 1) begin
mode = 2'b00;
counter <= G;
end else begin
counter <= counter - 1;
end
end
endcase
end
end
always @(*) begin // RGB LED显示部分
case (mode)
2'b00: rgb = 3'b101; // Green
2'b01: rgb = 3'b001; // Yellow
2'b10: rgb = 3'b011; // Red
default: rgb = 3'b000;
endcase
end
本代码为主干路控制代码,初始状态为绿灯,支路初始状态则为红灯。
关键部分则是红绿灯的倒计时与循环部分。
实际生活中,红绿灯倒计时显示到1之后就会转换状态,而不会显示0,这一点需要注意。
2. 两位十进制数显示
a. Bin to BCD
always @(*) begin
bcd = 8'b0;
for (i = 5; i >= 0; i = i - 1) begin
if (bcd[3:0] > 4)
bcd[3:0] = bcd[3:0] + 3;
if (bcd[7:4] > 4)
bcd[7:4] = bcd[7:4] + 3;
bcd = {bcd[6:0], bin[i]};
end
end
使用加三位移法,将二进制数转换为BCD码以便显示。
b. BCD Segment show
always @(*) begin
seg[0] = 9'h3f;
seg[1] = 9'h06;
seg[2] = 9'h5b;
seg[3] = 9'h4f;
seg[4] = 9'h66;
seg[5] = 9'h6d;
seg[6] = 9'h7d;
seg[7] = 9'h07;
seg[8] = 9'h7f;
seg[9] = 9'h6f;
end
assign seg_ones = seg[bcd[3:0]];
assign seg_tens = seg[bcd[7:4]];
利用状态机对BCD码进行显示。
3. rpr0521rs driver
利用例程lab8进行修改
我主要对数据处理部分进行修改
// Prox Beep控制
always@(prox_dat2[11:9]) begin
if (prox_dat2[11:9] < 3'b010)
beep_en <= 1'b0;
else
beep_en <= 1'b1;
end
// Lux LED灯控制
always@(1) begin
if(lux < 20000)
Y_out <= 8'b00000000;
else if(lux < 40000)
Y_out <= 8'b00000001;
else if(lux < 80000)
Y_out <= 8'b00000011;
else if(lux < 160000)
Y_out <= 8'b00000111;
else if(lux < 320000)
Y_out <= 8'b00001111;
else if(lux < 640000)
Y_out <= 8'b00011111;
else if(lux < 1280000)
Y_out <= 8'b00111111;
else if(lux < 2560000)
Y_out <= 8'b01111111;
else
Y_out <= 8'b11111111;
end
其中ALS部分,为了扩大环境光的检测范围,每两个阈值之间为2倍关系。
五、功能展示图及说明
1. 交通灯控制系统
数码管显示主干路的倒计时,左侧LED为主干路,右侧为支路,8个红色led则为最后8s倒计时。
主路绿灯,支路红灯。

主路黄灯,支路红灯。

主路红灯,支路绿灯。

2. 环境光与距离传感部分
低光照情况下,LED亮6个。

手电筒照射,LED都不亮。

六、FPGA资源占用报告
- 交通灯控制系统
Design Summary:
Number of registers: 56 out of 4635 (1%)
PFU registers: 56 out of 4320 (1%)
PIO registers: 0 out of 315 (0%)
Number of SLICEs: 80 out of 2160 (4%)
SLICEs as Logic/ROM: 80 out of 2160 (4%)
SLICEs as RAM: 0 out of 1620 (0%)
SLICEs as Carry: 21 out of 2160 (1%)
Number of LUT4s: 159 out of 4320 (4%)
Number used as logic LUTs: 117
Number used as distributed RAM: 0
Number used as ripple logic: 42
Number used as shift registers: 0
Number of PIO sites used: 36 + 4(JTAG) out of 105 (38%)
Number of block RAMs: 0 out of 10 (0%)
Number of GSRs: 1 out of 1 (100%)
EFB used : No
JTAG used : No
Readback used : No
Oscillator used : No
Startup used : No
POR : On
Bandgap : On
Number of Power Controller: 0 out of 1 (0%)
Number of Dynamic Bank Controller (BCINRD): 0 out of 6 (0%)
Number of Dynamic Bank Controller (BCLVDSO): 0 out of 1 (0%)
Number of DCCA: 0 out of 8 (0%)
Number of DCMA: 0 out of 2 (0%)
Number of PLLs: 0 out of 2 (0%)
Number of DQSDLLs: 0 out of 2 (0%)
Number of CLKDIVC: 0 out of 4 (0%)
Number of ECLKSYNCA: 0 out of 4 (0%)
Number of ECLKBRIDGECS: 0 out of 2 (0%)
- 环境光与距离监测
Design Summary
Number of registers: 215 out of 4635 (5%)
PFU registers: 212 out of 4320 (5%)
PIO registers: 3 out of 315 (1%)
Number of SLICEs: 743 out of 2160 (34%)
SLICEs as Logic/ROM: 743 out of 2160 (34%)
SLICEs as RAM: 0 out of 1620 (0%)
SLICEs as Carry: 350 out of 2160 (16%)
Number of LUT4s: 1485 out of 4320 (34%)
Number used as logic LUTs: 785
Number used as distributed RAM: 0
Number used as ripple logic: 700
Number used as shift registers: 0
Number of PIO sites used: 13 + 4(JTAG) out of 105 (16%)
Number of block RAMs: 0 out of 10 (0%)
Number of GSRs: 1 out of 1 (100%)
EFB used : No
JTAG used : No
Readback used : No
Oscillator used : No
Startup used : No
POR : On
Bandgap : On
Number of Power Controller: 0 out of 1 (0%)
Number of Dynamic Bank Controller (BCINRD): 0 out of 6 (0%)
Number of Dynamic Bank Controller (BCLVDSO): 0 out of 1 (0%)
Number of DCCA: 0 out of 8 (0%)
Number of DCMA: 0 out of 2 (0%)
Number of PLLs: 0 out of 2 (0%)
Number of DQSDLLs: 0 out of 2 (0%)
Number of CLKDIVC: 0 out of 4 (0%)
Number of ECLKSYNCA: 0 out of 4 (0%)
Number of ECLKBRIDGECS: 0 out of 2 (0%)
七、对本次活动的心得体会
通过本次利用小脚丫 FPGA STEP BaseBoard V4.0 套件设计交通灯控制系统的项目实践,收获颇丰。一方面,切实提升了自己的专业技能,从对 FPGA 的初步了解到能够独立完成一个具有实际应用场景的系统开发,对数字电路、硬件描述语言以及系统设计流程有了更深入的理解与掌握。
在项目实施过程中,也发现了一些有待改进的地方。对于初学者而言,套件的配套资料还需要更完善,入门引导略显不足,建议可以增加一些针对新手的简易教程,以更通俗易懂的方式介绍套件的基本使用与常见项目开发流程,帮助初学者更快上手。
总的来说,本次项目是一次极具价值的实践经历,为今后的学习与研究积累了宝贵经验,也期待在后续的学习中能够继续深入探索 FPGA 技术的更多应用领域,不断提升自己的专业素养。
八、资料链接:
任务要求:交通灯控制系统 - 图形化编程
开发版资料:小脚丫 FPGA STEP BaseBoard V4.0 套件
WebIDE项目:交通灯控制系统