内容介绍
内容介绍
项目来源:ADL5513 Evaluatio评估板
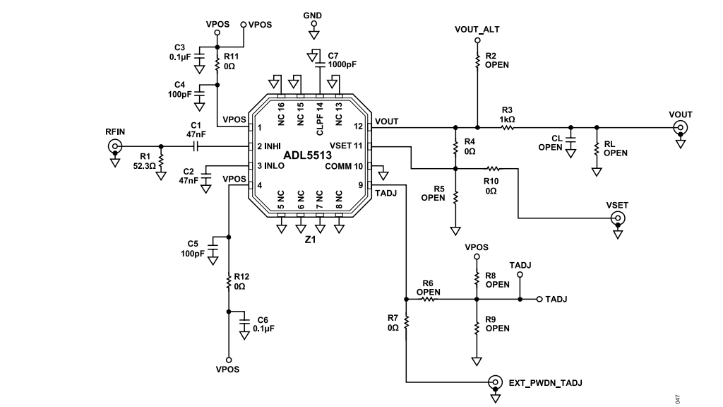
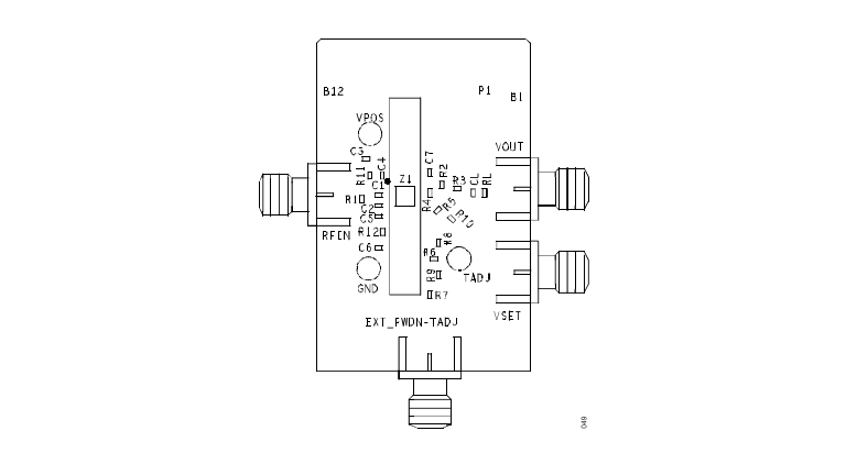
ADL5513是一款1 MHz至4 GHz的80 dB对数检波器/控制器,专为射频测量和功率控制应用设计,能够在高达4 GHz的频率范围内提供精确的对数放大功能。该芯片采用全差分设计,利用专有的高速SiGe工艺,确保了高性能和高达10 dBm的±1 dB对数一致性误差。它具备低噪声谱密度,设定了动态范围的下限,同时,其公共引脚COMM提供了与印刷电路板(PCB)地的高质量低阻抗连接。ADL5513的对数功能通过级联增益阶段以分段方式逼近,使用精确的偏置在温度和电源变化下稳定增益。此外,该芯片还具备电源关闭功能,能够在关闭时将输出电压和供电电流降至接近零。评估板提供了一种方便的方式,以测试和评估ADL5513芯片的性能。
附件下载
ADL5513:1 MHz to 4 GHz, 80 dB Logarithmic Detector/Controller DataSheet(Rev.B).pdf
ADL5513 Gerber 文件.zip
评论
0 / 100
查看更多
